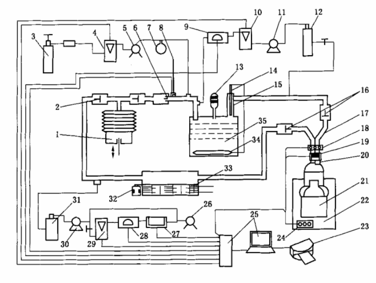
除仿人工呼吸機、加溫增濕器外,呼吸氣路總容積不應超過2I.。其中加溫增濕器(水分飽和器)出口和連接呼吸器口具三通管,這段管路應包上保溫材料保溫。
a) 標定氣體分析儀和其他測量儀器;
b) 標定呼吸機的呼吸量、呼吸頻率、CO2進人流量.O2耗量;
c) 檢查系統的氣密性;
d) 將呼吸器分別按表5要求接入恒溫箱(26士2)C或(40士2)°C的試驗環境,進行防護性能試驗。
試驗操作
a)把被檢呼吸 器接到仿人呼吸裝置上,記錄濕式流量計讀數;
b) 打開呼吸器氣瓶閥門,開動呼吸機,同時通人CO2并開啟采氣泵、紅外線CO2分析儀和熱磁式O2分析儀的開關,再開啟秒表計時,記下氣瓶壓力,試驗正式開始;
c)檢驗中要 隨時觀察和調節CO2進入量、耗氧量,每隔10 min記錄一次吸氣溫度.O2濃度、CO2濃度、呼氣阻力和吸氣阻力及氧氣瓶壓力,直至試驗結束,卸下呼吸器,作清凈罐通氣阻力試驗;
d)當檢驗時間達到額定防護時間或吸氣中CO2濃度、O2濃度、吸氣溫度、呼氣或吸氣阻力中任何一項參數超過標準規定或氣瓶壓力降到0. 5 MPa時應停止試驗,記錄濕式流量計讀數,復核CO2進入量和耗氧量,記錄氧氣瓶壓力,關閉氣瓶。
測定結果
.防護時間;
吸氣中最低O2濃度;
吸氣中最高CO2濃度;
最高吸氣溫度;
最大呼氣.吸氣阻力(扣除系統阻力)。

|