感載比例閥響應特性試驗
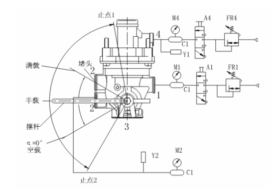
A1、A4——控制閥
C1——1L貯氣筒
FR1、FR4——微調閥
M1、M2、M4——壓力表
Y1、Y2——壓力傳感器
將圖中被測樣品進氣口的 1L 貯氣筒更換為 40L 的貯氣筒,控制口及出氣口的壓力傳感器 Y1、Y2與控制器連接。打開控制閥 A1,從被測樣品進氣口充氣至 PE+50 0 。打開控制閥 A4,操縱微調閥 FR4 使被測樣品控制口輸入氣壓以不小于 2MPa/s 的升壓速率上升,測量被測樣品出氣口輸出氣壓從零上升到額定輸出氣壓的 85%所經歷的時間 TX。 穩壓 1min 后, 使控制口輸入氣壓以不小于 2MPa/s 的降壓速率下降,測量被測樣品出氣口輸出氣壓從額定輸出氣壓下降到該值的 15%所經歷的時間 T?。
femenshiyanji-f
儀表閥強度試驗機主要用于流量計殼體、截斷閥、止回閥、安全閥、調節閥、分流閥等儀表閥的耐壓強度試驗。在測試過程中,如果設備在保壓過程中發生泄漏,可以自動進行壓力補償,具有測試壓力穩定、壓力測試精度高等優點。

智能型水介質高壓安全閥校驗臺主要用于公稱壓力 PN≤160MPa 的高、中、低壓安全閥的密封性能、起跳壓力、回座壓力等性能測試。本設備采用工控軟件制作,壓力顯示數字化,自動識別、記錄整定壓力;測試數據自動進入數據庫;自動生成需方規定格式的 Excel 格式的安全閥校驗報告。


濟南思明特科技有限公司研發的閥門試壓系統用于閥門水壓試驗的檢測設備。是根據井下作業試壓生產的需求,專門設計制造的,從設備的硬件到軟件,完全能夠滿足閥門等各種試壓件的試壓需求。

飛機液壓安全閥試驗臺主要用于飛機用安全閥、液控單向閥、換向閥、截斷閥等承壓件的高壓測試系統,可以實現安全閥的起跳壓力、回座壓力、密封性能。本試驗臺出口壓力無級可調,高、中、低壓安全閥在同一校驗臺上校驗。

安全閥定壓校驗臺配氣體增壓系統,可直接將中壓氣體增至高壓,用于高壓氣體介質安全閥的校驗。雙座式氣動夾緊結構,操作方便、快捷。小口徑座卡腳采用同步聯動式偏心盤專利結構,校驗時不用放置中心墊。適應不同通徑,高效、方便、快捷。大口徑座具有根據不同口徑和壓力的夾緊力無級可調結構,適用中高壓安全閥的校驗。


緊急泄放裝置密封試驗機主要用于人孔蓋緊急泄放裝置的密封性能檢測。本試驗機PVC操作面板,壓力指針顯示,即時精確,方便用戶快捷查看壓力值。全套試驗由電腦控制。電腦顯示器顯示測量數據,也可以打印出試驗數據條。 系統配置有自動夾緊工裝,用于人孔蓋的自動裝夾密封,并配置有數據采集裝置用于產品的自動密封。

閥門壽命試驗機用于檢測閥門的使用壽命,可進行閥門的疲勞開關強度試驗,對于檢測閥門開關壽命有重要作用,閥門壽命試驗機從DN3-DN500,檢測壓力從0.2MPa到50MPa的壓力。可進行閥門的開關扭矩,閥門開關行程,閥門轉速進行設定。用于檢測壽命試驗
標簽:試驗,檢測

|