樣品數量:2個樣品,其中一個為未處理樣品,1個為預處理后樣品。
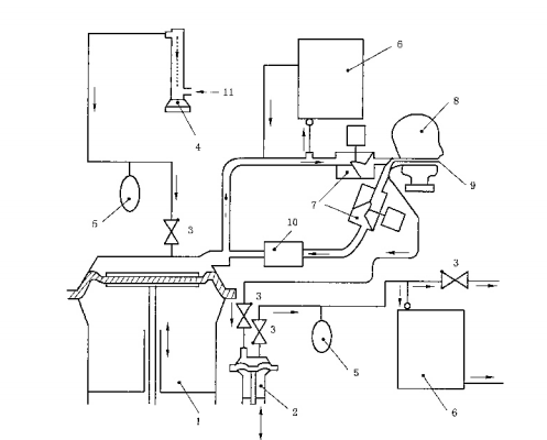
測試設備:

1——呼吸機
2——輔助泵
3——單向閥
4——流量計
5——補償袋
6——二氧化碳氣體分析儀
7——電磁閥
8——測試頭模
9——吸入氣體取樣管
10——二氧化碳吸收器
11——二氧化他
測試步驟:
將面罩正確的佩戴到測試頭模上面膜,面罩應氣密無變形。需要時,可用PVC帶或其他合適扥密封劑將面罩的周邊與測試頭模密封。
將呼吸機調整到呼吸頻率25次/min,呼吸潮氣量2L/次。
CO2應通過一個流量計、補償袋和單向閥送入呼吸機內。為防止CO2的聚集,在電磁閥和呼吸機之間的吸氣回路上應適用CO2吸收器。
連續測量并記錄吸入氣體中的CO2含量,測試應進行至CO2濃度大袋穩定時為止。
檢測離測試頭模鼻端1m遠處環境中的CO2濃度。當吸入氣體中的CO2濃度達到穩定時,即可測量環境中的CO2濃度。環境中的CO2濃度也可在CO2氣源關閉之后,從取樣管中進行測量。只有當環境中的CO2濃度低于0.1%時,測試結果才被認為有效。
更多試驗臺參考思明特網站
標簽:試驗,檢測

|